Профессиональное телевизионное оборудование

 
 
 

 

Продукция по семействам

 

Продукция по категориям

 

Главная >  Ввод(вывод) звука в(из) цифровой...  >  PN-EMS-6002 

 

Блок вывода 16-ти каналов звука из 12G/6G/3G/HD/SD SDI с синхронизатором
/ Серия PN-EXS-602-16-xx/

 

Блок вывода 16-ти каналов звука из 12G/6G/3G/HD/SD SDI с синхронизатором серии PN-EXS-602-16-xx  (далее по тексту “синхронизатор”)  предназначен для: 

  • синхронизации сигналов 12G/6G /3G/HD/SD SDI к опорному сигналу REF;

  • вывода 16-х каналов звука в аналоговом (линейный) или цифровом AES;

  • регулировки усиления для каждой звуковой канальной пары;

  • регулировки задержки для каждой канальной пары до 50 кадров;

  • маршрутизатор звуковых каналов;

  • передачи/приема  по волоконно-оптической линии связи сигналов SDI (SFP заказывается отдельно);

 

В шифре блоков индекс “X” означает тип установленного звукового субмодуля:

“А” – субмодуль аналоговый выходной,

“Е” – субмодуль цифровой выходной.

Выходы аудио сигналов балансные. Количество поддерживаемых входных аудио каналов, а также их формат, зависит от установленных в блок звуковых субмодулей. В модели с индексом «16» можно установить два субмодуля. Аналоговые субмодули имеют 8 входов, цифровые субмодули имеют 4 входа AES.

 

Пример заказа: PN-EXS-602-16-AE ,

где A – субмодуль аналоговый,

 E – субмодуль цифровой.

 

Имеется слот для установки оптического SFP видео. Оптический SFP модуль может быть одноканальным (на вход или выход) или двухканальным (на вход и выход) и позволяет производить замену модуля, не выключая устройство. Кроме того, он позволяет получить информацию о мощности излучения на входе приемника, выходе передатчика и длине волны на выходе передатчика. Если выбран оптический вход, то разъем SDI I/O становится проходным  электрическим выходом оптического сигнала IN.

Оптический SFP модуль в состав не входит. Тип модуля SFP заказывается отдельно.

 

Блок может использоваться в одно-, двух- и многоканальных системах.

Длины волн лазерного излучения оптических передатчиков:

  • в одноканальных системах  (1310±20)нм   /либо  (1550±20)нм  по заказу/;

  • в двухканальных системах (WDM)  –  (1310±20) нм  и  (1550±20) нм;

  • в многоканальных системах (CWDM)  –  в диапазоне 1270¸1610 нм с шагом 20 нм
    (шифр блока с индексом CW##,  где ## – длина волны лазера CWDM)

 

 

Синхронизатор серии PN-EXS-602-16-xx предназначен для работы в базовой конструкции модульной системы "PROFNEXT". Размещается в корпусах 1U или 3U системы "PROFNEXT" и занимает два слота в корпусе. В корпусах 1U блоки размещаются горизонтально, в корпусах 3U – вертикально.

 

Синхронизатор предназначен для круглосуточной работы в стационарном помещении с температурой окружающего воздуха от +5 до +45оС, относительной  влажности не более 80% при температуре 25оС, атмосферном давлении 750±30 мм рт. ст.

 

 

 

Функциональные возможности:

  • автоматический корректор кабеля для сигнала SDI;

  • индикация потери сигнала на входе SDI;

  • автоматическое определение стандарта входного сигнала SDI;

  • индикация ошибок EDH/CRC (мин./час) для сигнала SDI;

  • внутренний генератор сигнала ГЦП (BARS);

  • автоматическое определение стандарта входного сигнала REF IN;

  • регулировка фазы выходного сигнала по строке и по кадру;

  • внутренний генератор тон – сигнала 1 кГц;

  • вывод до 16 каналов звука в аналоговом или цифровом формате;

  • индикация наличия вложенного аудио во входном сигнале;

  • регулировка усиления для каждой канальной пары в пределах ±6дБ;

  • регулировка задержки для каждой канальной пары до 50 кадров;

  • маршрутизатор звуковых каналов;

  • SFP модуль на оптическом входе/выходе;

  • мониторинг выходной оптической мощности излучения и отображение длины волны лазера;

  • мониторинг мощности излучения на входе приемника в реальном времени;

  • возможность использования в одно-, двух- (WDM) и многоканальных (CWDM - до 18 каналов) системах передачи. 

 

Технические характеристики тракта

 

Входы:

Вход 12G/6G/3G/HD/SD SDI  INPUT:

Поддерживаемые стандарты

SMPTE 259M (SDI):

625i/50;

525i/59.94.

SMPTE 292M (HD SDI) :

1080i/50;

1080i/59. 94;

1080i/60;

1080p/23.98;

1080p/24;

1080p/25;

1080p/29. 97;

1080p/30;

720p/50 ;

720p/59. 94; 

720p/60.

SMPTE 424M/ SMPTE 425M

 (3G Level A 4:2:2):

1080p/50;

1080p/59. 94;

1080p/60.

 

SMPTE ST-2081 (6G):

2160p24/23.976, 2160p25, 2160p30/29.97. 

 

SMPTE ST-2082 (12G):

2160p50, 2160p60/59.94.

 

Разъемы

BNC

Входное сопротивление

75 Ом

Автоматическая коррекция кабеля

(Belden 1694A)

12G - до 50 м;

6G - до 80 м;

3G - до 120 м;

HD - до 150 м.

 

Вход синхронизации  REF IN:

Вход

закрытый, проходной

Разъём

BNC

Размах ССП

HD – трехуровневый (600 +/- 100) mV 

SD – сигнал черного поля (300 +/- 100) mV  или   
композитный сигнал 1Vpp

Входное сопротивление

больше 10 кОм

Поддерживаемые стандарты

SMPTE 259M (SDI):

625i/50;

525i/59.94.

SMPTE 292M (HDSDI) :

1080i/50;

1080i/59.94;

1080i/60;

1080p/23.98;

1080p/24;

1080p/25;

1080p/29.97;

1080p/30;

720p/50 ;

720p/59.94; 

720p/60.

SMPTE 424M/ SMPTE 425M

 (3G Level A 4:2:2):

1080p/50;

1080p/59.94;

1080p/60.

 

Оптический вход  RX:

Поддерживаемые стандарты

SMPTE 259M (SDI):

625i/50;

525i/59.94.

SMPTE 292M (HDSDI) :

1080i/50;

1080i/59. 94;

1080i/60;

1080p/23.98;

1080p/24;

1080p/25;

1080p/29. 97;

1080p/30;

720p/50 ;

720p/59. 94; 

720p/60.

SMPTE 424M/ SMPTE 425M

 (3G Level A 4:2:2):

1080p/50;

1080p/59. 94;

1080p/60.

 

SMPTE ST-2081 (6G):

2160p24/23.976, 2160p25, 2160p30/29.97. 

 

SMPTE ST-2082 (12G):

2160p50, 2160p60/59.94.

 

Разъемы

SFP/ LC

Диапазон спектральной чувствительности

1200 нм - 1610 нм

Диапазон чувствительности (3.0 Гбит)

(-3)(-24)  дБм;

 

 

 

Выходы

Выход  SDI OUT:

Количество выходов

2

Разъёмы

BNC

Выходное сопротивление

75 Ом

Стандарт

соответствует входному

Выходное затухание несогласованности

не менее 12 дБ до 1.5 ГГц

Размах

800мВ±10%

Джиттер

менее 0.2UI (единичного интервала)

 

Оптический выход:

                  Система

Параметры

Одноканальная

Двухканальная
(WDM)

CWDM

Лазерный диод типа

FP

FP

DFB

Длина волны

1310±20 нм  или
1550±20 нм (по заказу)

1310±20 нм   и
1550±20 нм

от 1270 до 1610 нм
с шагом 20 нм

Выходная оптическая мощность

0..3 дБм

0..3 дБм

0..3 дБм

Тип оптического разъема

SFP/LC 

SFP/LC 

SFP/LC 

 

Выход аналогового звукового сигнала:

Разъём

DHR-26F (гнездо)

Выходное сопротивление

<50 Ом

Вид выхода

симметричный

Динамический диапазон по выходу, соответствующий 0 дБ Fs

+18дБ

Регулировка усиления для каждой канальной пары

± 6 дБ с шагом 0,1 дБ

Динамический диапазон

не менее 100 дБ

 

Выход цифрового звукового сигнала

Разъём

DHR-26F (гнездо)

Вид выхода

симметричный, трансформаторный

Размах

3 В на нагрузке 110 Ом

Регулировка усиления для каждой канальной пары

± 6 дБ с шагом 0,2 дБ

 

Потребляемая мощность:  не более 8 Вт.

Диапазон рабочих температур:  от 5 до 45°С.

Время непрерывной работы:  24 часа.

Габаритные размеры:  фронтальная плата 250x100 мм, задняя плата 100х110 мм.

Масса:  не более 0,4 кг.

 

 

 

Общее устройство и принцип действия

 

 

Синхронизатор серии PN-EXS-602-16-xx является устройством модульной системы "PROFNEXT" и содержит в своём составе один фронтальный (F) и один задний (R) модули системы "PROFNEXT".

 

 

 

Структурная схема преобразователя

 

Сигнал с входа SDI IN поступает на кабельный корректор (EQ) и далее на входной коммутатор Input SW. На второй вход коммутатора приходит сигнал с оптического входа IN(RX). Сигнал с выбранного входа проходит через блок восстановления тактовой частоты (Reclocker) и поступает на SDI декодер (Ser/Par), где преобразуется в 20-разрядный поток 4:2:2.  С выхода декодера сигнал поступает на De-Embeder, где извлекаются звуковые аудио каналы. Если выбран оптический вход, то разъем SDI I/O становится проходным  электрическим выходом оптического сигнала IN(RX).

Затем видео данные записывается в память (Frame Buffer), после чего считывается на частоте опорного сигнала. При наличии опорного сигнала на входе блока (вход устанавливается пользователем - локальный вход REF IN или один из глобальных входов Global Ref 1/2 (SW/Sync Select)), привязка осуществляется к данному сигналу,  при отсутствии – либо от внутреннего генератора, либо от  входного сигнала.

 Извлеченные из входного сигнала SDI аудио данные пере тактируются к тактовой частоте,  привязанной к опорному сигналу (Audio Resampler). Далее они поступают на звуковой коммутатор (Audio SW).

Перед замешиванием звуковых данных в выходной сигнал (Embedder), можно задать усиление для каждой канальной пары в пределах ±6дБ (Audio Gain/Delay) и задержку до 50 кадров.

            С другого выхода звукового коммутатора звуковые сигналы также проходят через блок регулировки уровня ±6дБ (Audio Gain) и через звуковые субмодули (DAC (А) or AES TX (E) Submodule) в аналоговом или цифровом формате поступают на звуковые выходы (Audio Out16..1).

 

После SDI кодера (Par/Ser) сигнал через кабельный драйвер поступает на выходы SDI OUT и оптический выход OUT (TX).

Формат выходного видеосигнала определяется входным и определяется автоматически. При отсутствии сигнала на входе, можно выбрать необходимый формат и вид тестового сигнала. Формат опорного сигнала REF IN может не совпадать с форматом входного сигнала, но должен иметь кратную кадровую частоту. В этом случаи привязка выходного сигнала будет только по кадру. 

 

 

        

 

Внешние разъёмы преобразователя

 

 

Индикаторы на фронтальном модуле

 Индикаторы размещаются на плате фронтального модуля.

 

 

Внешний вид индикации

 

Светодиоды, расположены на печатной плате и индицируют состояние блока:

  • INPUT               – если светодиод горит зеленым - указывает на присутствие сигнала на выбранном входе SDI IN или оптическом IN и соответствии его допустимому стандарту, желтым- наличие сигнала на входе и несоответствии его допустимому стандарту модуля, красным – отсутствие сигнала.

  • EDH DET          – если светодиод горит зеленым - индицирует наличие EDH пакета во входном сигнале SD SDI, не горит – отсутствие.

  • EDH/CRC MIN/HOUR     – если светодиод горит красным - указывает, что с момента последней ошибки EDH/ CRC сигнала SDI IN прошло менее минуты/часа, не горит – отсутствие ошибок.

  • AUD DET         – зажигание светодиода индицирует наличие звуковых данных во входном сигнале SDI, не горит – отсутствие.

  • REF                   – если светодиод горит зеленым - указывает на присутствие сигнала на входе  REF IN и соответствии его допустимому  стандарту, желтым- наличие сигнала на входе и несоответствии его  допустимому стандарту модуля,  красным – отсутствие сигнала.

  • LOCK               – если светодиод горит зеленым - индикация привязки выходного сигнала к входному сигналу REF IN.

 

 

Конструктивное исполнение

 

 

Конструктивно синхронизатор серии PN-EXS-602-16-xx  выполнен на фронтальном (PN-1435F1) и заднем (PN-1436R) модулях системы “PROFNEXT”, которые размещаются в корпусах 1U или 3U этой системы, и занимает два слота в корпусе.  В корпусе 1U блоки располагаются горизонтально, в корпусе 3U – вертикально.

Фронтальный модуль выполнен в виде платы размером 250х100 мм. Плата двигается по направляющим и легко извлекается с помощью рычагов, расположенных на краю платы. На фронтальном модуле размещаются также дополнительные платы (в зависимости от модификации).

Задний модуль выполнен в виде платы размером 100х110 мм,  на которой размещены входные и выходные разъемы устройства. Плата легко извлекается из корпуса после выкручивания фиксирующих винтов, крепящих плату к корпусу.

Соединение фронтального и заднего модулей осуществляется напрямую через разъем. Через поперечную кросс-плату, которая встроена внутри корпуса “PROFNEXT”, на модули поступает напряжение питания, команды управления, и два глобальных опорных синхросигнала, если они используется.

 

Установка режимов устройства серии PN-EXS-602-16-xx

 

 

Управление устройством выполняется от местной панели управления корзины или от ПЭВМ.

Управление устройством и его мониторинг от ПЭВМ осуществляется через модуль центрального процессора дистанционного управления, размещенного в этом же корпусе, через веб-интерфейс в полном виде (аналогично меню от местной панели управления корзины) или через программный комплекс PROFLEX3 в упрощенном виде (только статус и некоторые регулировки).

ПО “Программный пакет для мониторинга и управления модульными системами PROFLEX3” можно скачать на сайте www.profitt.ru в разделе «Поддержка» (http://www.profitt.ru/SOFT/PROFLEX3v1.zip).

Выбор возможных режимов от местной панели управления осуществляется через меню на графическом дисплее. Все меню разделено на страницы, которые могут быть информационными или установочными. Выбор страниц и изменение параметров производится нажатием кнопок со стрелочками вверх/вниз и вправо/влево. Вход в подменю или применение выбранного параметра – кнопкой ENTER. Выход на  один уровень вверх – кнопкой  ESC.

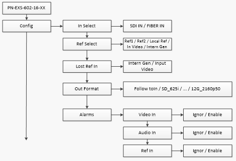
Схематично меню показано далее на рисунке .

 

 

 

<Config> - Установка конфигурации модуля.

 

<Config> <In Select> - Выбор входного сигнала модуля:

<SDI IN> - со входа SDI IN;

<FIBER IN> - с оптического входа IN(RX).

 

<Config> <Ref Select > - Выбор источника синхронизации модуля.

<Config> <Lost Ref In>  - Выбор источника синхронизации при пропадании сигнала на входе Ref In.

<Config> <Out Format>  - Выбор выходного формата на выходе блока:

<Follow to In> - определяется последним допустимым входным сигналом;

<SD_625I, … , 12G_2160p50 > - устанавливается заданный формат.

<Config> <Alarms>  - Установка флагов разрешения сигналов тревоги:

                        < Video In> - пропадание входного сигнала SDI IN или FIBER IN.

< Audio In> - пропадание звука во входном сигнале.

< Ref In> - пропадание входного сигнала REF IN.

 

 

<Cfg SDI Aud > - Установка конфигурации звуковых сигналов эмбедированных в выходной сигнал

                        SDI OUT.

 

<Cfg SDI Aud > < GRx >  - Выбор аудио групп, вставляемых в выходной сигнал SDI OUT.

 

 

<Cfg SDI Aud > <SDI CH 1/2>  - Назначение входных аудио сигналов на 1/2 каналы первой выходной аудио группы.

<Cfg SDI Aud > <SDI CH 15/16>  - Назначение входных аудио сигналов на 15/6 каналы четвертой выходной аудио группы.

 

< Cfg SDI Aud ><Aud Gain>  - Регулировки усиления звуковых сигналов эмбедированных в выходной сигнал.

 

< Cfg SDI Aud ><Aud Gain><CH 1/2> - регулировка усиления аудио сигналов в каналах 1/2 первой аудио группы.

< Cfg SDI Aud ><Aud Gain><CH 15/16> - регулировка усиления аудио сигналов в каналах 15/16 четвертой аудио группы.

 

 

< Cfg SDI Aud ><Aud Delay>  - Регулировки задержки звуковых сигналов эмбедированных в выходной сигнал.

 

< Cfg SDI Aud ><Aud Delay ><CH 1/2> - регулировка задержки аудио сигналов в каналах 1/2 первой аудио группы.

 

< Cfg SDI Aud ><Aud Delay ><CH 15/16> - регулировка задержки аудио сигналов в каналах 15/16 четвертой аудио группы.

 

<Cfg Ext Aud> - Установка конфигурации звуковых сигналов на внешних выходах.

 

 

<Cfg Ext Aud > <SDI CH 1/2>  - Назначение входных аудио сигналов на 1/2 выходные каналы.

<Cfg Ext Aud > <SDI CH 15/16>  - Назначение входных аудио сигналов на 15/6 выходные каналы.

 

< Cfg Ext Aud ><Aud Gain>  - Регулировки усиления звуковых сигналов на внешних выходах.

 

< Cfg Ext Aud ><Aud Gain><CH 1/2> - регулировка усиления в 1/2 аудио каналах выходного звукового сигнала.

< Cfg Ext Aud ><Aud Gain><CH 15/16> - регулировка усиления в 15/16 аудио каналах выходного звукового сигнала.

 

 

< Cfg Ext Aud ><Aud Delay>  - Регулировки задержки звуковых сигналов на внешних выходах.

 

< Cfg Ext Aud  ><Aud Delay ><CH 1/2> - регулировка задержки в 1/2 аудио каналах выходного звукового сигнала.

 

< Cfg Ext Aud  ><Aud Delay ><CH 15/16> - регулировка задержки в 15/16 аудио каналах выходного звукового сигнала.

 

 

 

< Cfg Video> - Регулировки на выходе SDI.

 

< Cfg Video>> <Bars>  - Включение/выключение тестового сигнала ГЦП75 и звукового сигнала 1кГц.

 

< Cfg Video>> <H-Timing>  - Регулировка фазы выходного сигнала по строке.

 

< Cfg Video>> <V-Timing>  - Регулировка фазы выходного сигнала по кадру.

 

< Cfg Video>> <Lost Video In>  - Вид выходного сигнала при отсутствии входного сигнала.

 

 

 

<Status SDI> - Информация о входном сигнале SDI.

 

< Status> <Rx Power - Информация  о мощности входного оптического сигнала (если установлен SFP Rx).

 

< Status SDI> <Format- Информация  о наличии сигнала и формате.

 

< Status SDI> <Audio Det- Информация  о наличии звуковых групп.

 

< Status SDI> <EDH/CRC- Информация  о наличии ошибок EDH/CRC за минуту и час.

 

< Status SDI> <Reset Err- Сброс ошибок EDH/CRC за минуту и час.

  

 

<Status Tx> - Информация оптического передатчика (если установлен SFP Tx).

 

< Status Tx> <Tx Power - Информация  о выходной мощности.

 

< Status Tx> <Tx Wave L - Информация  о длине волны.

 

<Status Ref> - Информация о входном сигнале  REF IN.

 

< Status Ref> <Format- Информация  о наличии сигнала и формате.

 

< Status Ref> <Genlock- Информация  о режиме ведения.

 

< Default Set> < Yes/No? >  - Сброс настроек модуля к значениям по умолчанию.

< Back Def >   - Информация  о подключенной задней плате.

 

<Version> - Информация о версии ПО модуля.

<File> - Обновление  ПО модуля.

 

< File > <Altera FPGA firmware  read- чтение файла из блока.

<  File > <Altera FPGA firmware  read> <Download>    - загрузить.

<  File > <Altera FPGA firmware  write>  - запись файла в блок.

<  File > <Altera FPGA firmware  write><Submit>  - отправить.


 

 Интерфейс программного комплекса “Proflex3.xx

 

Интерфейс программного комплекса “Proflex3.xx” предназначен для отображения, мониторинга и управления некоторыми режимами работы модулей.

 

 

Интерфейс программного комплекса “Proflex3.xx” предназначен для отображения, мониторинга и управления некоторыми режимами работы модулей.

Строка STATUS  - общая для всех модулей, некоторые из индикаторов могут не использоваться:

 

STATUS REF – наличие сигнала на выбранном входе REF;

STATUS INPUT – наличие входного сигнала;

STATUS FREEZE – не используется;

STATUS BARS – индикация включения тестового сигнала Bars;

 

Ext Audio – индикация установленных звуковых модулей  (A – аналоговый, E – цифровой, X – отсутствие модуля) 

In Select – выбор входа модуля;

Ref Select – выбор источника синхронизации блока;

Status SDI – индикатор состояния входа SDI IN, горит красным при появлении одного из установленных событий меню Alarm для входного сигнала;

Format SDI – информация о формате входного сигнала SDI;

GR1 ... 4  – наличие звуковых групп во входном сигнале SDI;

EDH/CRC – информация  о наличии ошибок EDH/CRC за минуту и час во входном сигнале SDI, горят красным, если произошла ошибка;

Reset  – сброс ошибок EDH/CRC;

Bars – вкл./выкл. тестового сигнала Bars;

Default Setсброс настроек модуля к значениям по умолчанию.

 

^Наверх